一、概述
QJ系列减速器适用于起重机各运行机构,也广泛用于运输冶金、矿山、化工、轻工等各种机械设备的傅动机构中。
二、特点
减速比范围宽,公称速比10-200;
机械傅动效率高,二级达96%,三级达94%;
运转平稳,噪音低;
由于采用42CrMo、35CrMo经锻造调质处理,分别制作齿轮轴和齿轮,所以使用寿命长,承载能力高;
易于拆检,易于安装。
三、适用条件
齿轮圆周速度不大于16 m/s
高速轴转速不大于1000 r/min
工作环境温度为-40-45 ℃
可正反两方向运转
四、型号及速比
| 型号 | 速比 | |||||||||||
| QJR、QJR-D | 10 | 12.5 | 16 | 20 | 25 | 31.5 | ||||||
| QJS、QJR、QJS-D、QJRS-D | 40 | 50 | 63 | 80 | 100 | 125 | 160 | 200 | ||||
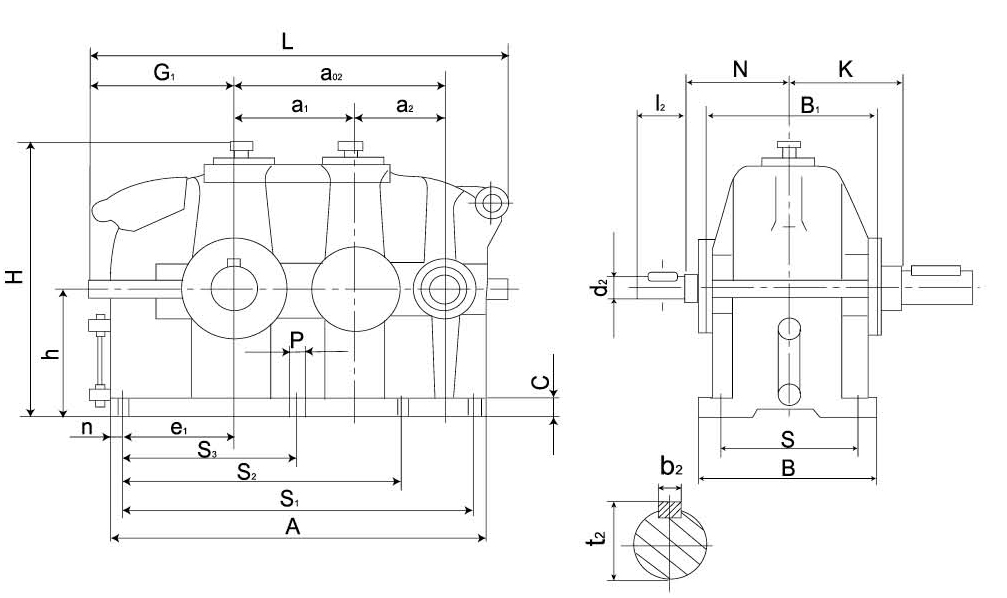
五、减速器外形及尺寸表
QJR-D(QJB-D)减速器外形及尺寸表

名义 中心距a1 | a2 | a02 | 外形尺寸 | 中心高 | 输入轴端 | 地脚安装尺寸 | A | B1 | n | G1 | e1 | 重量 kg | ||||||||||||
| L | H | B | N | d2r6 | l2 | b2 | t2 | S | S1 | S2 | S2 | C | P | 孔数 | ||||||||||
| 140 | 100 | 240 | 494 | 305 | 220 | 140 | 120 | 22 | 50 | 6 | 24.5 | 175 | 380 | - | 190 | 22 | 18 | 6 | 430 | 190 | 25 | 172 | 115 | 110 |
| 170 | 118 | 288 | 577 | 365 | 250 | 170 | 135 | 28 | 60 | 8 | 31 | 205 | 460 | - | 230 | 25 | 18 | 6 | 513 | 215 | 27 | 197 | 138 | 170 |
| 200 | 140 | 340 | 664 | 425 | 270 | 200 | 180 | 32 | 80 | 10 | 35 | 230 | 550 | - | 275 | 25 | 18 | 6 | 600 | 250 | 25 | 222 | 165 | 230 |
| 236 | 170 | 406 | 796 | 497 | 330 | 236 | 210 | 38 | 80 | 10 | 41 | 280 | 660 | - | 330 | 28 | 23 | 6 | 716 | 300 | 30 | 265 | 195 | 310 |
| 280 | 200 | 480 | 925 | 585 | 360 | 280 | 235 | 48 | 110 | 14 | 51.5 | 310 | 780 | - | 390 | 30 | 23 | 6 | 845 | 340 | 33 | 303 | 230 | 415 |
| 335 | 236 | 571 | 1100 | 695 | 430 | 335 | 255 | 55 | 110 | 16 | 59 | 370 | 940 | - | 450 | 35 | 27 | 6 | 1006 | 400 | 35 | 362 | 280 | 840 |
| 400 | 280 | 680 | 1380 | 830 | 510 | 400 | 285 | 65 | 140 | 18 | 69 | 450 | 1100 | - | 550 | 40 | 27 | 6 | 1195 | 490 | 50 | 422 | 325 | 1014 |
| 450 | 315 | 765 | 1462 | 930 | 590 | 450 | 310 | 80 | 170 | 22 | 85 | 490 | 1240 | 1000 | 600 | 40 | 33 | 8 | 1350 | 550 | 55 | 481 | 370 | 1360 |
| 500 | 355 | 855 | 1622 | 1030 | 640 | 500 | 350 | 90 | 170 | 25 | 95 | 540 | 1390 | 1120 | 670 | 45 | 33 | 8 | 1510 | 620 | 60 | 531 | 415 | 2250 |
| 560 | 400 | 960 | 1822 | 1160 | 710 | 560 | 385 | 100 | 210 | 28 | 106 | 600 | 1550 | 1250 | 750 | 50 | 39 | 8 | 1690 | 690 | 70 | 596 | 460 | 3325 |
| 630 | 450 | 1080 | 2037 | 1300 | 770 | 630 | 425 | 110 | 210 | 28 | 116 | 650 | 1750 | 1410 | 850 | 55 | 39 | 8 | 1905 | 770 | 80 | 666 | 520 | 4370 |
| 710 | 500 | 1210 | 2278 | 1460 | 860 | 710 | 450 | 120 | 210 | 32 | 127 | 740 | 1960 | 1580 | 950 | 60 | 45 | 8 | 2130 | 868 | 85 | 744 | 585 | 6140 |
| 800 | 560 | 1360 | 2538 | 1640 | 980 | 800 | 490 | 130 | 250 | 32 | 137 | 830 | 2198 | 1770 | 1060 | 65 | 45 | 8 | 2390 | 980 | 100 | 824 | 650 | 7840 |
| 900 | 630 | 1530 | 2860 | 1840 | 1100 | 900 | 540 | 150 | 250 | 36 | 158 | 950 | 2480 | 2000 | 1200 | 70 | 52 | 8 | 2700 | 1130 | 110 | 930 | 740 | 11280 |
| 1000 | 710 | 1710 | 3200 | 2040 | 1200 | 1000 | 610 | 170 | 300 | 40 | 179 | 1050 | 2750 | 2220 | 1320 | 75 | 52 | 8 | 3020 | 1220 | 135 | 1040 | 815 | 16380 |



