一、概述
QJ系列减速器适用于起重机各运行机构,也广泛用于运输冶金、矿山、化工、轻工等各种机械设备的傅动机构中。
二、特点
减速比范围宽,公称速比10-200;
机械傅动效率高,二级达96%,三级达94%;
运转平稳,噪音低;
由于采用42CrMo、35CrMo经锻造调质处理,分别制作齿轮轴和齿轮,所以使用寿命长,承载能力高;
易于拆检,易于安装。
三、适用条件
齿轮圆周速度不大于16 m/s
高速轴转速不大于1000 r/min
工作环境温度为-40-45 ℃
可正反两方向运转
四、型号及速比
| 型号 | 速比 | |||||||||||
| QJR、QJR-D | 10 | 12.5 | 16 | 20 | 25 | 31.5 | ||||||
| QJS、QJR、QJS-D、QJRS-D | 40 | 50 | 63 | 80 | 100 | 125 | 160 | 200 | ||||
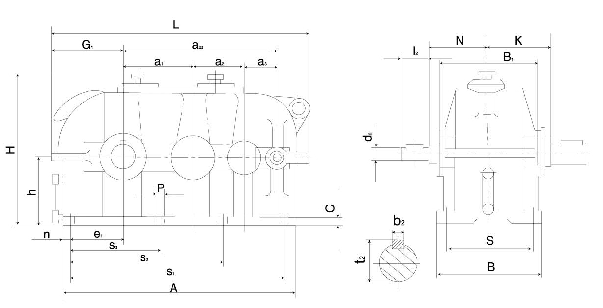
五、减速器外形及尺寸表
QJR-D(QJB-D)减速器外形及尺寸表

名义 中心距a1 | a1 | a3 | a03 | 外形尺寸 | 中心高 | 输入轴端 | 地脚安装尺寸 | A | B1 | n | G1 | e1 | 重量 kg | ||||||||||||
| L | H | B | N | d2r6 | l2 | b2 | t2 | S | S1 | S2 | S2 | C | P | 孔数 | |||||||||||
| 140 | 100 | 71 | 311 | 560 | 305 | 220 | 140 | 120 | 18 | 40 | 6 | 20.3 | 175 | 450 | - | 200 | 22 | 18 | 6 | 496 | 190 | 25 | 172 | 115 | 125 |
| 170 | 118 | 85 | 373 | 652 | 365 | 250 | 170 | 135 | 22 | 50 | 6 | 24.5 | 205 | 535 | - | 235 | 25 | 18 | 6 | 588 | 215 | 27 | 197 | 138 | 180 |
| 200 | 140 | 100 | 440 | 750 | 425 | 270 | 200 | 180 | 28 | 60 | 8 | 31 | 230 | 635 | - | 275 | 25 | 18 | 6 | 686 | 250 | 25 | 222 | 165 | 250 |
| 236 | 170 | 118 | 524 | 896 | 479 | 330 | 236 | 210 | 32 | 80 | 10 | 35 | 280 | 750 | - | 330 | 28 | 23 | 6 | 816 | 300 | 30 | 265 | 195 | 370 |
| 280 | 200 | 140 | 620 | 1045 | 585 | 360 | 280 | 235 | 38 | 80 | 10 | 41 | 310 | 900 | - | 390 | 30 | 23 | 6 | 965 | 340 | 33 | 303 | 230 | 650 |
| 335 | 236 | 170 | 741 | 1245 | 695 | 430 | 335 | 255 | 45 | 110 | 14 | 48.5 | 370 | 1050 | 750 | 450 | 35 | 27 | 8 | 1151 | 400 | 35 | 362 | 280 | 965 |
| 400 | 280 | 200 | 880 | 1461 | 830 | 510 | 400 | 285 | 50 | 110 | 14 | 53.5 | 450 | 1270 | 900 | 550 | 40 | 27 | 8 | 1367 | 490 | 50 | 422 | 325 | 1420 |
| 450 | 315 | 224 | 989 | 1651 | 930 | 590 | 450 | 310 | 55 | 110 | 16 | 59 | 49 | 1425 | 1000 | 600 | 40 | 33 | 8 | 1539 | 550 | 55 | 481 | 370 | 1520 |
| 500 | 355 | 250 | 1105 | 1832 | 1030 | 640 | 500 | 350 | 60 | 140 | 18 | 64 | 540 | 1600 | 1120 | 670 | 45 | 33 | 8 | 1720 | 620 | 60 | 531 | 415 | 2500 |
| 560 | 400 | 280 | 1240 | 2062 | 1160 | 710 | 560 | 385 | 70 | 140 | 20 | 74.5 | 600 | 1780 | 1250 | 750 | 50 | 39 | 8 | 1930 | 690 | 70 | 596 | 460 | 3300 |
| 630 | 450 | 315 | 1395 | 2307 | 1300 | 770 | 630 | 425 | 80 | 170 | 22 | 85 | 650 | 2010 | 1410 | 850 | 55 | 39 | 8 | 2175 | 770 | 80 | 666 | 520 | 4740 |
| 710 | 500 | 355 | 1565 | 2583 | 1460 | 860 | 710 | 450 | 90 | 170 | 25 | 95 | 740 | 2265 | 1580 | 950 | 60 | 45 | 8 | 2435 | 868 | 85 | 744 | 585 | 6240 |
| 800 | 560 | 400 | 1760 | 2883 | 1640 | 980 | 800 | 490 | 100 | 210 | 28 | 106 | 830 | 2535 | 1770 | 1060 | 65 | 45 | 8 | 2735 | 980 | 100 | 824 | 650 | 8730 |
| 900 | 630 | 450 | 1980 | 3240 | 1840 | 1100 | 900 | 540 | 110 | 210 | 28 | 116 | 950 | 2860 | 2000 | 1200 | 70 | 52 | 8 | 3080 | 1130 | 110 | 930 | 740 | 11970 |
| 1000 | 710 | 500 | 2210 | 3620 | 2040 | 1200 | 1000 | 610 | 130 | 250 | 32 | 137 | 1050 | 3170 | 2220 | 1320 | 75 | 52 | 8 | 3440 | 1220 | 135 | 1040 | 815 | 17000 |



